本项目生物质气化多联产工艺流程如下:

生物质气化供热工艺流程图
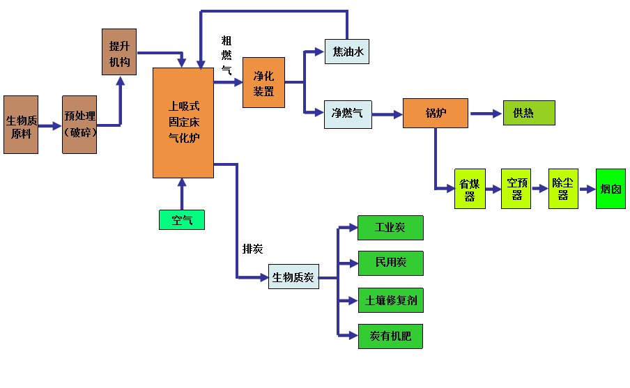
生物质原料通过皮带机/双绞笼、斗提机上料至炉顶料仓,并由料仓加料至气化炉本体,炉顶料仓上部设有进料阀,下部设有出口卸料阀。上料前关断卸料阀防止炉内燃气反窜,打开进料阀将生物质原料进料至炉顶料仓;进料完毕后关断进料阀,待炉内需要打开卸料阀时,将生物质原料送入气化炉内。炉顶料仓设计存量满足气化炉连续运行给料需求。
生物质原料进入气化炉后,由上至下依次经过干燥区、热解区、还原区和氧化区,发生相关物理化学反应,生成生物质燃气、生物质炭和生物质液,生物质燃气供锅炉燃烧供热、生物质炭在气化炉底冷却后定期排出送至生物质炭场存储并对外销售、生物质液还回气化炉内再热解气化。
空气气化剂以一定的流量从气化炉底部的进气口送入,在经过生物质炭层时与高温生物质炭进行交热交换并反应,被加热的热气体进入气化炉底部的氧化区同炽热的生物质发生氧化反应,同时放出热量,为氧化区之上的生物质还原、裂解等物理化学过程提供热源。
气化炉内还原区和热解区产生的生物质燃气,向上流动,经过干燥区后,经料层过滤和吸热后,降温至150℃以下,并从气化炉顶部侧面燃气出口排出。排出的生物质粗燃气经过燃气净化装置,将燃气中携带的焦油、粉尘、水分离出来并还回气化炉内再热解气化。
净化后的生物质燃气由增压风机输送至生物质燃气锅炉进行低氮燃烧。粗燃气净化出来的焦油和灰尘沉积后,排入焦油箱,并由焦油泵送至气化炉进行再次热解气化,实现焦油零排放,确保气化系统不向外排放废水。